Home -> Magazines -> Issues -> Articles in this issue -> View
Effects Module 2: Dual Tracker | |
Article from Electronic Soundmaker & Computer Music, June 1984 | |
The second in our series of modular effects — Robert Penfold describes a dual tracking echo or chorus unit.
Not many readers will be familiar with the name 'Dual Tracking Unit', or the alternative term, 'Micro Chorus'. The name 'Mini Chorus' is much better known, and this is basically the same effect. In other words, if the signal from an instrument is coupled to the input of the unit, the output signal gives what is effectively two instruments playing in unison. This effect is much used by vocalists, but it can also greatly enhance the sound of practically any electronic instrument.
This unit has been designed to be as inexpensive and simple to construct as possible. It is the second in our series of special effects modules, and uses a board of the same size as the first in the series, the phaser unit. Despite the low cost and simplicity of the unit it provides excellent results and it is one of the more useful effects units.
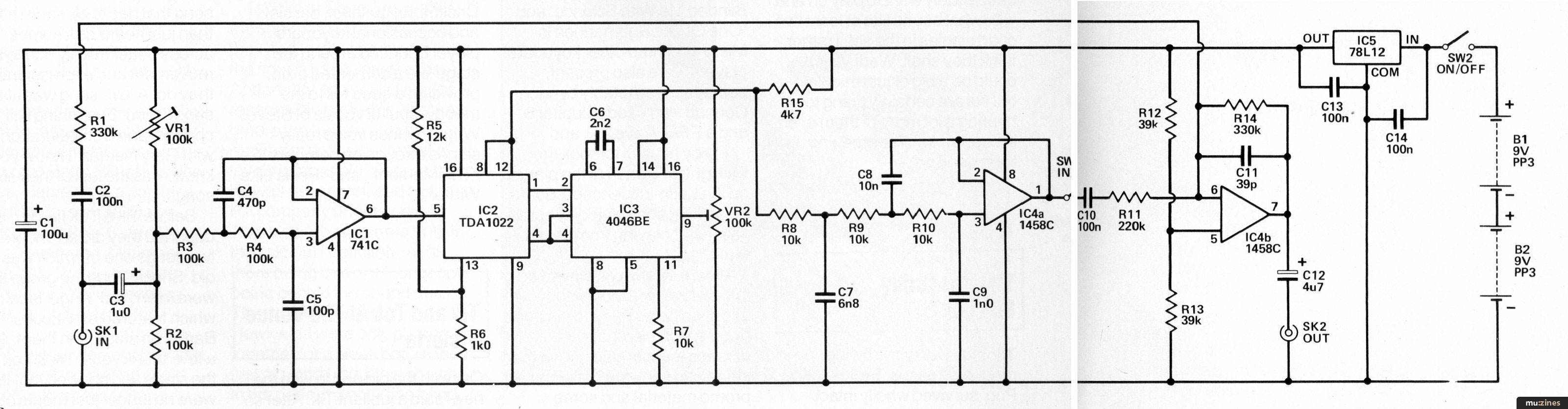
Details of the printed circuit layout and wiring of the unit are provided in Fig 3. The first point to note is that IC2 and IC3 are both MOS integrated circuits which can be damaged by high static voltages. These should be supplied in some form of anti-static protective packaging, such as conductive foam, and they should be left in this until it is time for them to be fitted onto the board. This should be left until all the other components have been fitted to the board, and both devices should then be mounted on the board via 16-pin DIL IC sockets. Be sure to fit all the integrated circuits round the right way, especially IC3 which has the opposite orientation to the others, and could be destroyed if mounted the wrong way round.
Do not overlook the single link wire just below R1. This is made from approximately 22 swg tinned copper wire — if some suitable wire is not to hand a piece trimmed from a resistor's leadout wire will suffice. IC5 is a 12 volt 100 milliamp voltage regulator, and in some retailers' catalogues it is described as such rather than by a type number (or the type number may differ slightly to that given in the components list). Ideally the capacitors should be the exact types specified in the components list as they will then fit onto the board without difficulty. However, any miniature printed circuit types will fit onto the board reasonably well, but apart from C1 avoid physically large or axial types. Similarly, VR1 and VR2 must be the specified (sub-miniature horizontal mounting) type if they are to fit onto the board properly.
Connections to the off-board components can be made more easily if Veropins are fitted at the appropriate places on the board. The board is wired to the two sockets and the switches using ordinary multi-strand PVC covered hook-up wire.
This circuit can be built into a console together with the other effects units described in this series, or it can be built as a stand-alone unit - a strong metal case is required, and a diecast aluminium. If we assume that it is constructed as a stand-alone type it's by far the most popular for effect units. These are both very tough and have good screening properties. S1 should be a heavy duty (latching) push button type mounted on the top panel of the case so that it can be foot operated. If something like a folded aluminium case and an ordinary push button switch are used it is unlikely that the unit would stand up to much rough treatment.
The basic way in which this effect is generated is very straightforward. It is just a matter of generating a delayed signal and then mixing this with the non-delayed signal. The length of the delay is crucial, and it must be more than 10 milliseconds. Otherwise the two signals will appear inseparable to the human ear and the required "doubling" effect will not be obtained. The delay should not be more than about 50 milliseco nds as a delay as long as this gives a sort of single-echo effect, and in the case of a voice signal could render it unintelligible.
The delay line is of the usual 'bucket brigade' type, and this consists of a series of capacitors and electronic switches. The arrangement used in circuits of this type is shown in greatly simplified form in Fig 2. The circuit starts with the switches in the position shown, so that Ca is charged to the potential present at the input. Then all the switches are moved to the opposite position, and Ca passes its charge onto Cb. Next the switches are placed in their original positions again so that Ca takes a fresh input sample, and Cb passes on its charge to Cc. Then the switches are all switched over once again, with Ca passing on its charge to Cb and Cc passing on its charge to Cd. This process continues indefinitely with samples being taken at the input and passed on down the line of capacitors until they eventually reach the output. In a practical delay line a somewhat more complex system is used, but the system is essentially the same with charges being passed along a series of capacitors.
In practice the switches are electronic types which are operated by a clock oscillator. A delay line normally has a few hundred or even a few thousand stages, the delay time is equal to the number of stages in the delay line divided by twice the clock frequency. Of course, the output signal is not a true representation of the input signal, and it rises and falls in a series of steps. This is not a major drawback though, and low-pass filtering can be used to smooth out the steps and restore the original waveform. For satisfactory results the clock frequency must be at least double the maximum input frequency, and preferably more than three times this frequency.

The block diagram for the double tracking unit is shown in Fig 3. The delay line is preceded by a low pass filter. This is needed to prevent signals at frequencies close to the clock frequency from entering the delay line (which would give rise to significant 'aliasing' distortion). The signal then passes through the delay line itself and then to the low-pass filter which removes the steps on the output signal. Finally, a mixer stage is used to combine the delayed and non-delayed signals. A small amount of additional low-pass filtering is incorporated into the mixer circuit. A switch enables the delayed signal (and the double tracking effect) to be easily cut out.
The delay line requires a two-phase clock signal. In other words, when one clock output is high the other must be low. The clock oscillator is a VCO and an inverter is used to generate the antiphase clock signal. The control voltage for the VCO is derived from a preset potentiometer, and this is adjusted to give a suitable clock frequency (about 20kHz). This enables a bandwidth of about 7kHz to be achieved, and gives a delay time of approximately 13 milliseconds from the 512 stage delay line. A wider bandwidth would not be practical as the clock frequency would need to be raised and the delay time would drop below the minimum requirement of 10 milliseconds. Of course, only the delayed signal is limited to a 7kHz bandwidth, and the non-delayed signal only undergoes the modest degree of filtering (about —6dB at 20kHz) provided at the mixer stage.
The slightly limited bandwidth of the delayed signal is not really apparent in use, and the fact that the bandwidth of the two signals is not identical does not reduce the effectiveness of the unit.

The full circuit diagram of the dual tracking unit is shown in Fig 2. IC1 is used as a standard 12dB per octave low-pass filter at the input of the unit, and its output is directly coupled to the input of the delay line chip (IC2). The clock signal is provided by IC3 which is a CMOS 4046BE phased locked loop. In this circuit the VCO section of this is used as the clock oscillator, and the device's phase comparators is used as the inverter to give the second clock phase. VR2 is used to control the clock frequency. IC4a is used as an 18dB per octave low-pass filter at the output of the delay line, while IC4b is used as a standard summing mode mixer circuit. C11 provides the mixer with its small amount of low-pass filtering. S1 can be used to disconnect the delayed signal from the mixer.
The TDA1022, in common with most other delay line devices, will not operate well from a nine volt battery supply. The circuit is therefore powered from two nine volt batteries connected in series, but IC5 is used to give a stabilised 12 volt output from these. A stabilised supply helps to give good clock stability and consistent results from the unit. The current consumption of the circuit is only about seven milli-amps, and two small (PP3 size) nine volt batteries are able to provide this.
Start with VR1 and VR2 both set at a roughly mid-way setting. If a signal generator and oscilloscope are available these can be used to set up VR1 for optimum large signal handling ability. It suitable test equipment is not to hand it is then just a matter of giving VR1 any setting that produces an output which is free from obvious distortion.
The circuit can handle signal levels of up to about 2.5 volts RMS, and the setting of VR1 will only be critical if you are using an input signal which is at something approaching this not inconsiderable level.
The clock frequency is controlled by VR2 and if you adjust this component in an anti-clockwise direction, at some point audible breakthrough of the clock signal will occur. Set VR1 just far enough in a clockwise direction to raise the clock signal to an inaudible frequency. If a suitable frequency meter is available this can be used to measure the frequency at pin 2 of IC3, and VR2 is then set for a 20kHz clock frequency.
An important point to keep in mind when using the unit is that it is intended to operate with a fairly high input signal voltage (about one to two volts RMS). Using a signal level substantially less than this will give a poor signal-to-noise ratio, and where necessary a preamp should be used to bring the input signal up to a suitable amplitude.
Those who like to experiment might like to try using a low frequency triangle or sine-wave oscillator to vary the delay time, and this is just a matter of coupling the modulation signal to pin nine of IC3. This gives a mini chorus effect, but this effect is practically identical to the dual tracking type, and with many input signals no obvious difference will be detectable. The unit can be used as a general purpose delay line by connecting a link wire in place of S1 and omitting C2 and R1. VR2 enables the delay to be varied between about one and 13 milliseconds.



| Resistors | |
| R1,14 | 330k |
| R2,3,4 | 110k |
| R5 | 12k |
| R6 | 1k |
| R7,8,9,10 | 10k |
| R11 | 220k |
| R12,13 | 39k |
Potentiometers | |
| VR1,2 | 100k sub-min horizontal preset |
Capacitors | |
| C1 | 100uF 16V avial elec8 |
| C2 | 100nF polyester |
| C3 | 1uF 63V radial elect |
| C4 | 470pF ceramic plate |
| C5 | 100pF ceramic plate |
| C6 | 2n2 mylar |
| C7 | 6n8 mylar |
| C8 | 10nF mylar |
| C9 | 1nF mylar |
| C10 | 100nF carbonate |
| C11 | 39pF ceramic plate |
| C12 | 4u7 63V radial elect |
| C13,14 | 100uFcermaic |
Semiconductors | |
| IC1 | 741C |
| IC2 | TDA1022 |
| IC3 | CA406BE |
| IC4 | 1458C |
| IC5 | UA78L12 |
Miscellaneous | |
| SK1,2 | Standard 6.35mm jack sockets |
| S1 | SPST heavy duty bush button |
| B1,2 | 9 volt PP3 size |
| Case, printed circuit board, two 16 pin DIL IC sockets, two 8 pin DIL IC sockets, Veropins, wire, solder, etc. | |
DIY Direct Inject Box - A high quality DI box circuit |
Circuit Maker - Digital Equipment Protector |
Equally Tempered Digital to Analog Converter |
BeeBMIDI (Part 1) |
Workbench - Modifying The Midiverb |
De-Esser Project |
Build a Modular Vocoder |
Frequency Divider - Turns Gnome Into "Super-Gnome" |
Data To Music Conversion - A Low Cost Peripheral Circuit For Your Computer |
Powertran MCS1 - Playing with Time (Part 1) |
Starting Point (Part 1) |
Adding an Independent Tracking Output to the 4780 Sequencer |
Browse by Topic:
Feature by Robert Penfold
mu:zines is the result of thousands of hours of effort, and will require many thousands more going forward to reach our goals of getting all this content online.
If you value this resource, you can support this project - it really helps!
New issues that have been donated or scanned for us this month.
All donations and support are gratefully appreciated - thank you.
Do you have any of these magazine issues?
If so, and you can donate, lend or scan them to help complete our archive, please get in touch via the Contribute page - thanks!