Home -> Magazines -> Issues -> Articles in this issue -> View
Phaser Module | |
Article from Electronic Soundmaker & Computer Music, March 1984 | |
Build an effects system
Robert Penfold describes the first in a series of special effects modules


Assembly starts with the printed circuit board, and the component overlay for this is shown in Fig 3. It is advisable to fit and solder in place the three link wires first, otherwise these could easily be overlooked. Small pieces of single strand, non-insulated wire of around 22SWG are required, and if a reel of suitable wire is not to hand, pieces trimmed from resistor or capacitor leadouts are perfectly satisfactory. Next the resistors, capacitors, and preset resistors are added. Make sure each resistor and capacitor is pressed right down against the board before its leadout wires are trimmed and soldered to the board. This ensures that construction is mechanically as sound as possible. Note that C1, C6, C7, C8 and C9 are polarised types, and must be connected the right way round (the resistors and other capacitors can be connected either way round). Be especially careful with C8 which is a tantalum bead type, and could be destroyed if connected with the wrong polarity.

Although the four integrated circuits are not easily damaged MOS types, it would still be advisable for beginners at electronic construction to use an (eight pin DIL) IC socket for each of these. When you plug the integrated circuits into place refer to Fig 3 and make quite certain that each device is fitted the right way round. Finally, the five transistors are mounted and soldered in place, again making sure that the orientation of each one is correct. Q1 to Q4 are VMOS types, but they have internal Zener protection diodes and do not need any special handling precautions to be taken.
Where off-board connections to the switches, battery, etc will eventually be made it is helpful to fit Veropins to the board. The three potentiometers (VR2 to VR4) can be mounted off-board and 'hard wired' into circuit, but the printed circuit board has been designed to facilitate onboard mounting of the potentiometers. Ideally VR2 and VR4 should be printed circuit mounting types, but ordinary (tag) types can be mounted on the board via Veropins.
This leaves only a small amount of point to point wiring, which is illustrated in Fig 3. This wiring is perfectly straightforward, and is completed using ordinary multistrand hook-up wire.
The unit can be built as a self-contained effects unit having its own internal nine volt battery supply, or it can be built into a console housing several effects units, and perhaps having an internal nine volt mains power supply unit. Assuming that it is constructed as a stand-alone unit, the case should be a strong type of metallic construction, and a diecast aluminium type is ideal for an application of this type. S1 should be a heavy-duty (latching) push button type so that it can be operated by foot without sustaining damage. Obviously S1 must be mounted on the top panel of the case, but the other controls and sockets can be mounted at any convenient positions.
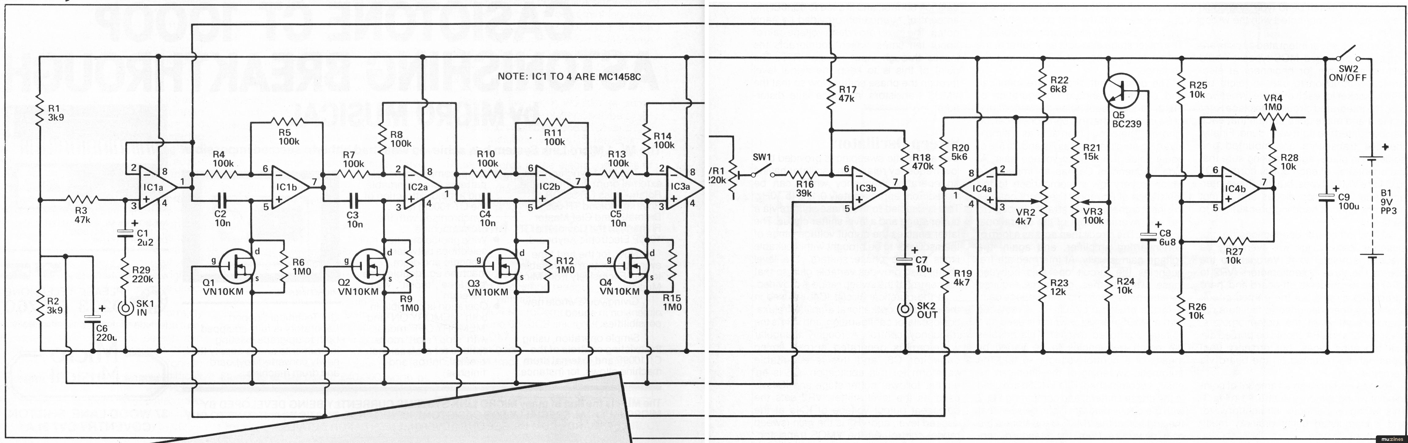
Four phase shift circuits are at the heart of the unit, and each of these provides a phase shift that varies from 180° at low frequencies to zero at high frequencies. Two of these circuits in series therefore give a phase shift of between 0 and 360°. By mixing the shifted signal with the unshifted input signal, at some frequency the phase shifters will give a 180° phase shift, so that the two signals at the mixer are out-of-phase. In other words, when one signal is positive going the other will be negative, and by precisely balancing the two signals they can be made to cancel out one another and produce the required 'notch' in the audio response.
In this design there are actually four phase shifters in series, giving a phase shift of between 0 and 720°. Antiphase signals are generated at the frequencies where the phase shift is 180 and 540°, giving two notches. The buffer stage at the input ensures that the first phase shifter is fed from a suitably low source impedance. The mixer stage also acts as a buffer at the output to give the unit a low output impedance.

The phase shift circuits are identical, and use the standard configuration of Fig 2. At low frequencies the impedance of Ca is so high that this component can be ignored. The circuit then acts as a simple inverting amplifier, and as Ra and Rb are of equal value it has unity voltage gain. At high frequencies Ca has an impedance which is very low in comparison to the resistance of Rc, and it therefore couples the input signal virtually straight through to the non-inverting input of the operational amplifier. The circuit then acts as a form of non-inverting amplifier, and again, the voltage gain is unity. At intermediate frequencies the circuit operates between these two extremes, giving the required variable phase shift and unity voltage gain.
In the practical circuit Rc is replaced with a VMOS transistor which is used as a voltage controlled resistor. This enables the notch frequencies to be varied by means of a control voltage, so that the automatic sweeping of the filter can be easily accomplished. IC1a to IC3b are used in the phase shifters, and comparing Fig 2 with the circuit diagram it can be seen that the addition of the VMOS transistors is the only departure from the standard configuration. The mixer is a simple virtual earth type based on IC3b. VR1 is the balance control, and is used to control the amount of attenuation provided by each notch. The mixer provides a voltage gain of about ten times, which counteracts the losses through input resistor R29. The point of this is to keep the signal level through the phase shifters low so that the VMOS transistors introduce little distortion.
The automatic sweeping is provided by a low frequency relaxation oscillator having an operating frequency which can be varied from approximately 0.1 Hz to 10Hz. This is coupled to the phase shifters via a buffer stage and a level shifter circuit. The latter enables the output voltage range of the oscillator to be brought within suitable limits for the phase shifters. The level shifter also provides variable gain so that full control of the sweep range is provided.
In the practical circuit IC4b is used in the standard operational amplifier relaxation oscillator configuration, and VR4 is the frequency control. A roughly triangular waveform is generated across timing capacitor C8, and this is a suitable waveform for this application. Q5 is an emitter follower buffer stage and IC4a is used as the level shifter. VR2 sets the quiescent output voltage of IC4a at the desired level, and VR3 is the gain (sweep range) control. As the VMOS transistors have an extremely high gain and need only a very limited input voltage swing, IC4a does not actually give any voltage gain, and does in fact always attenuate the signal from the oscillator.
With S1 open and the unit switched on using S2, a signal applied to the input should be fed straight through to the output and the other controls should have no effect. The phasing effect is switched in by closing S1, but VR2 must be given a suitable setting as well. This control effectively sets the minimum notch frequency, and if this is set too high the notches will not come down into the audio range and the effect will not be produced. VR3 controls the sweep range, and when used in conjunction with VR2 it enables both the upper and lower limits of the sweep range to be varied over wide limits. A little experimentation with these two controls should soon clarify their operation and enable you to control the effect properly. VR4 simply controls the phasing speed, and due to the wide range covered it inevitably tends to be a little difficult to adjust at the 'fast' end of the range, but not excessively so. The last of the controls is preset depth control VR1 (which could obviously be replaced) with an ordinary potentiometer if preferred). With this set in a fully clockwise direction only a weak phasing effect will be obtained, but as it is turned in an anticlockwise direction the effect becomes increasingly strong. Most people seem to prefer a strong effect, but you can back off VR1 slightly if you want a more subtle effect.
An important point to keep in mind when using the phaser is that the effect can only be generated if the input signal has a reasonably strong and rich harmonic content. It therefore works best with signals such as the pulsed or saw-tooth output from a synthesizer or a "fuzzed" guitar.
For those who would like to experiment with the design, more phase shifters could be added so as to provide more notches. Remember that two phase shifters per notch are required, and a total of six phase shifters would be needed to give three notches, or eight of these circuits would give four notches. The range covered by VR2 is excessive, and the unit has purposely been designed this way to ensure that, despite component tolerances, it will always give an adequate adjustment range. By making R22 and (or) R23 somewhat higher in value it should be possible to trim off most of the excess adjustment range, giving more precise and easy control using VR2.

| Resistors | |
| R1,2 | 3k9 |
| R3,17 | 47k |
| R4,5,7,8,10,11,13,14 | 100k |
| R6,9,12,15 | 1M |
| R16 | 39k |
| R18 | 470k |
| R19 | 4k7 |
| R20 | 5k6 |
| R21 | 15k |
| R22 | 6k8 |
| R23 | 12k |
| R24,25,26,27,28 | 10k |
| R29 | 220k |
Potentiometers | |
| VR1 | 220k 0.1W horiz. preset |
| VR2 | 4k7 lin carbon |
| VR3 | 100k lin carbon |
| VR4 | 1M lin carbon |
Capacitors | |
| C1 | 2u2 63Vaxial elect |
| C2,3,4,5 | 10n polyester |
| C6 | 220u 10V radial elect |
| C7 | 10u 25V axial elect |
| C8 | 6u8 16V tantalum bead |
| C9 | 100u 10V radial elect |
Semiconductors | |
| IC1,2,3,4 | MC1458C or LM1458C |
| Q1,2,3,4 | VN10KM, VK1010, or VK1011 |
| Q5 | BC239 |
Miscellaneous | |
| SPST heavy-duty push button switch SW1, SPST toggle switch SW2, two standard jack sockets SK1 and SK2, printed circuit board, case, PP6 size nine volt battery, battery connector (as as PP3 type), control knobs, four 8 pin DIL IC sockets, wire, solder, etc. | |
Amdek DMK-200 Delay Machine Kit |
Workbench - Go Active! |
On the Level |
Sample & Hold Modification - Provides Note Bender |
The Ins and Outs of Digital Design |
Lab Notes - Computer Drums |
Phantom Power Module |
Powertran MCS1 - Playing with Time (Part 1) |
The Transpozer (Part 1) |
HSR Stereo Autofader Project (Part 1) |
Hot Wiring your Guitar |
Lab Notes: Computer Music Without the Computer - or: What to do 'til your processor arrives. |
Browse by Topic:
Feature by Robert Penfold
mu:zines is the result of thousands of hours of effort, and will require many thousands more going forward to reach our goals of getting all this content online.
If you value this resource, you can support this project - it really helps!
New issues that have been donated or scanned for us this month.
All donations and support are gratefully appreciated - thank you.
Do you have any of these magazine issues?
If so, and you can donate, lend or scan them to help complete our archive, please get in touch via the Contribute page - thanks!